Front Lightning
Engine Compartment

Fuse Panel
Instument Panel Del 1.

Inststrument Panel Del 2.

Instument Panel del 3.

Instrument Cluster.

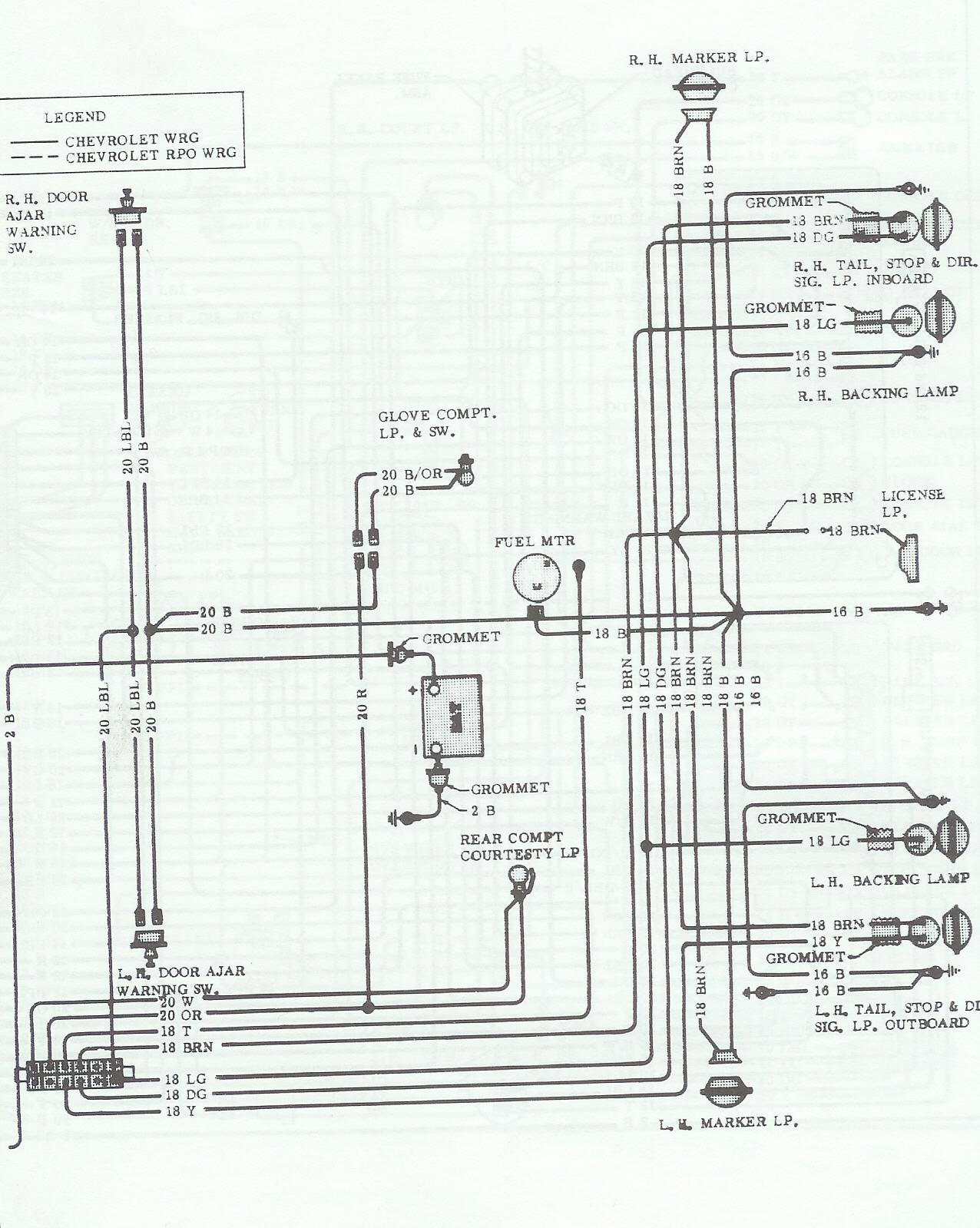
Rear Lightning.

Body & Rear Light

Air Condition.

Radio.

Power Windows.

Anti Theft Alarm

Aut Kickdown Switch.

Fragt kr. 89,- Postnord alm. pakke max 20 kg. - Ved køb over 2.000,- kr Fragt U/B til pakke-shop.